华通气动
HT. Pneumatic Manufacture
全国咨询热线:400-150-1100

单作用气缸速度控制回路

发布时间:2013-11-30 13:57:25 人气:668 来源:华通气动

单作用气缸速度控制回路


下图1所示为单作用气缸速度控制回路。图a可以进行双向速度调节,图b采用快速排气阀可实现快速返回,但是返回速度不能调节。

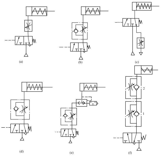
图1 单作用气缸的其它速度控制回路

下图2所示为单作用气缸的其它速度控制回路,图a、b所示为对活塞杆的伸出进行速度控制,图 c、d所示为对活塞杆的退回进行速度控制,图f所示利用两个单向节流阀控制气缸伸出和退回的速度。图e所示为用单向节流阀和快排阀实现气缸慢进快退速度控制。

图2 单作用气缸的其它速度控制回路

在线客服
联系方式

热线电话

0510-83591123

上班时间

周一到周六

营销QQ

800099935

二维码
二维码
线